I'm trying to read the Vehicle Speed Sensor (VSS) on my 2005 Honda Accord from the cruise control port (port 14P, located behind the steering wheel)--when the cruise control unit is not attached.
With the cruise control unit attached, the VSS toggles between 0~4.5V. When the cruise control unit is not attached, it only reads between 0~0.02V (and is too noisy to be useable). So it appears something in the cruise control unit is informing the ECM to relay the signal?
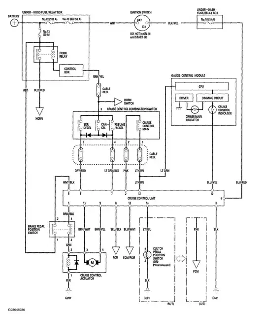
Below are the 2005 Honda Accord cruise control system and wiring diagrams. Pin 12 is the VSS from the ECM.
If anyone has any ideas or suggestions I'd really appreciate hearing them! Thank you.

