I have a Honda CRV 2005 with the driver door power lock not working.
Here are the symptoms:
- Power lock driver side doesn't work, but all other doors work fine,
- I can lock and unlock the driver door manually with the key,
- but can't unluck it either with the door switch or the keyless button,
- If I power lock the car with the key (or the driver switch), all doors lock but the driver's door.
- Everytime I do so, I hear a clicking noise in the fuse panel under the driving wheel.
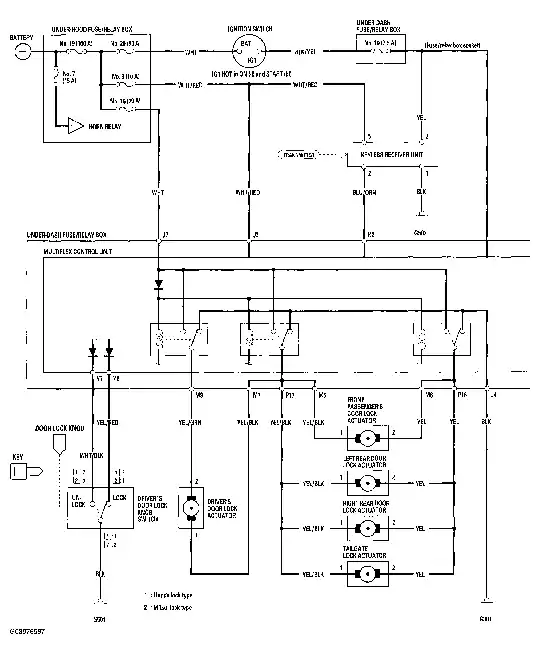
I have check online and found that most of the time, it's the actuator that is faulty. I've then bought a new one, replaced it, but it didn't help. I've then tested both my old and new actuator on an other door and they both work find. So my problem isn't the actuator. More search online led to a door lock relay problem. I would like to test that, but I can't find anywhere information on are to change it and what part is necessary.
I've found the fuse and relay diagram online (http://fusesdiagram.com/honda/fuses-and-relay-honda-cr-v-2002-2006.html) but can figure what relay controls the door locks.
So the summary of my question:
- Where is the door lock relay on a Honda CRV 2005?
- How do I replace it and what part is needed?
- Will I have to reprogram my keys after doing so and if yes, is it easy?
Thanks

