
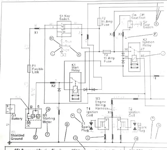
I can't find what this symbol means. Any of you guys know? It was on the schematic of an old tractor next to the ignition coil.

I can't find what this symbol means. Any of you guys know? It was on the schematic of an old tractor next to the ignition coil.
I think the obvious answer is to take the schematic to the tractor and figure it out. If the parts in question are no longer with the tractor, that will make it difficult.
The likely hood of getting the right answer with your current approach is low. The symbol for Fusible Link is clearly labeled on the left middle and doesn't look like the one in question, so it's probably not a fusible link. If we could see the key which describes what each letter/symbol means it would help eliminate some things.
I don't often see connectors represented in wiring diagrams in my experience, though I can't recall ever looking at a tractor wiring diagram.