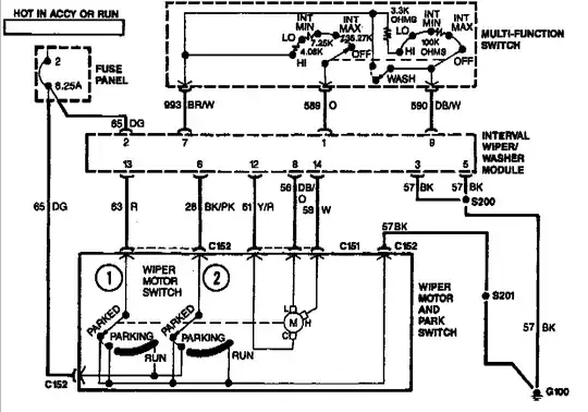
1992 Mercury Grand Marquis LS windshield wipers not working. I've replaced the motor itself and the multi function switch. When I turn the switch on, I hear a relay clicking sound from behind the dash. The washer pump does work. I've also replaced the 8.25a circuit breaker. I'm not sure where else to turn on this. Any suggestions would be greatly appreciated.
Asked
Active
Viewed 243 times
1 Answers
1
All my diagrams do not show an external relay, but is does show in interval wiper/washer module that could be bad. No clue where it is.
Moab
- 8,035
- 21
- 32
