Okay so, out of no where my tail brake lights stopped working. All other lights work, including the 3rd brake light. I have replaced bulbs, replaced brake light switch, had fuses checked.... Look at the grounds, cleaned the bulb sockets.... Nothing is working! I don't think it's a short or anything because when I repeatedly pump the brake, the brake lights will start to flicker on. It's like they're trying to start but can't. I am so stuck on this and no one seems to be able to help
2 Answers
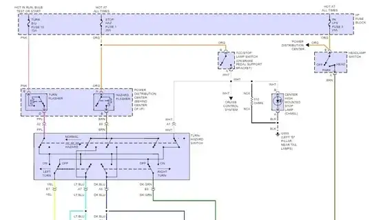
The center high-mount stop light is fed directly from the brake light switch, but the other two, since they double up as directional indicators, are fed through the multifunction switch, first through the hazard switch, then to the 'off' position of the indicator switch. (I don't remember where this schematic came from, and the exact details may not be correct for this model, but the general scheme is).
I replaced this switch on a Blazer a few months ago that had this issue, the contacts had melted the housing and moved out of position, presumably as a result of the contacts going bad first and causing them to overheat.
You might want to try cycling the hazard switch a few times first to see if the contacts in that are not reconnecting to the brake circuit when off. The switch needs to be replaced complete otherwise, it's not really reparable, and includes a captive harness that runs over the top of the steering column just to make it a real pain to replace.
- 1,087
- 6
- 6
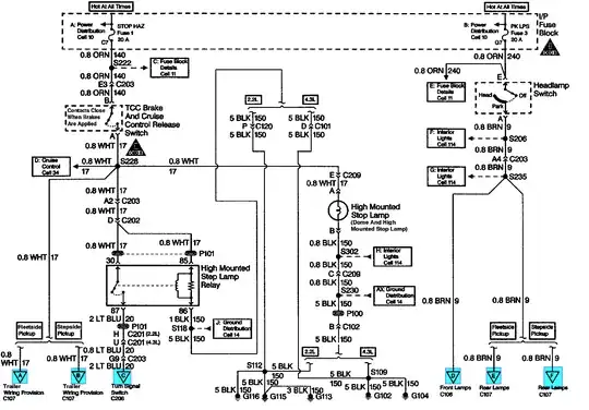
Here is the diagram for your truck, there is a fuse and a brake switch, if the rear turn signals work this means the fuse is good.
Most failures are the fuse or brake switch, see second diagram (#4)
The brake circuit actually goes through the turn signal switch (not shown in diagram), which in rare cases a faulty signal switch can cause the brake lights to be inoperative.
.
- 8,035
- 21
- 32


