Bike has been running just fine. Recently left the lights on while at work, completely draining the battery. Couldn't get it push started there, but was able to get it jumped. I thought no biggie right, new battery, easy fix. Wrong. Bought a new battery, charged it up, but still no start. Thinking maybe a blown fuse with the jump since it was done with the car off. Any advice?
3 Answers
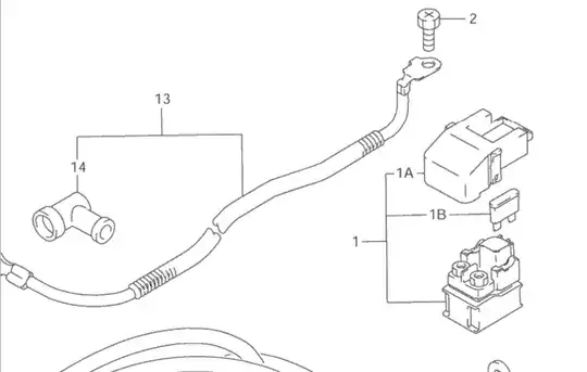
The Katana has a fuse for the starter located on the starter relay underneath the rear of the banana seat. Under the passenger.
There is a plastic cover over it, so it's not easily seen. The plastic cover is white. Pop that off and check the 30amp fuse.
When you jump start a bike, do not have the car engine running, just use the battery. The amperage is too high. I've seen a battery blow up before from doing that. It was the 80's so the tech was pretty low end at the time but that just illiterates how hard a high amperage push into an MC battery can be.

The fuse is labeled 1B in the illustration. The white cover I referenced is 1A.
Best of luck. Hope this helpful.
- 32,976
- 22
- 150
- 267
Double check that your battery connections are secure and clean. There is a chance that the brand new battery is bad. Make sure your head-light at least comes on when trying to start it.
Jump starting the bike should not do damage unless, you touch some thing other than the battery with the positive cable. I would not rule the chance out that there could be electrical damage due to the jump start.
- 3,615
- 24
- 35
Check your fuses (I believe under seat on that model, possibly under left side body panel). Visually inspect them, and check for for connectivity (low Ohm, or use audible connectivity setting if the meter has one). Some models have an ignition breaker that can be toggled.
Parts diagrams are available from some dealers websites (Ron Ayers, Alphasports, others) and model-specific service manuals can usually be found through searches or motorcycle forums.
If the fuses aren't the source, trace 12v DC from the battery through the fuse box, ignition switch (red & orange are ignition circuit, brown & grey are running lights), and starter button and relay.
- 332
- 1
- 3